14孔非接触式立式红外测温仪
全自动加压流体萃取仪
便携式总烃/甲烷/非甲烷总烃测试仪
红外热成像门式测温仪
自动感应手消毒器
高精度红外热成像测温仪
手持式热成像温度快速筛查仪
人体红外测温型安检门
固定式研磨机
多功能智能消解仪
热变形维卡软化点温度测定仪
塑料热变形维卡软化点温度测定仪测量仪测试仪
微机控制 热变形维卡软化点温度测定仪
自动缺口制样机 冲击试验缺口样条制作
自动哑铃型制样机
万能制样机
水滴角测量仪 接触角测定仪
测试仪 接触角测量仪
数显式电子万能试验
数显式电子万能试验机
数显电子万能试验机
数显电子式万能试验机
微机控制电子万能试验机
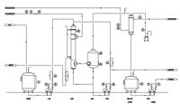
单效蒸发器 低温蒸发器
高速机械稳定性测定仪
燃烧性能测定 氧指数测定仪
耐环境应力开裂测定仪
铝杯 粘度杯
PH真空均质乳化机
全国:18301074632
手机:18612337338